电磁流量计的安装要求
文章出处:华仁仪表 发表时间:2021-09-05 21:21
1、电磁流量计应安装于被测介质完全充满的管道上.
2、一般计量场合,上游直管段长度不应小于3D ,下游直管段长度不小于2D ; 需要精确计量的场合,上游直管段长度不应小于10D ,下游直管段长度不小于3D .
3、插入式电磁流量计在水平或倾斜管道上安装时,探头应安装于管道中心线平面上下45°的范围内,如图3所示。
图3 电磁流量计探头在水平管道上的安装
4、插入式电磁流量计探头中心线应与管道中心线相垂直。
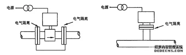
5、当被测流体不接地时,电磁流量计应与工艺管道绝缘隔离,其电源及输出信号应采用变压器隔离,如图4所示。
图4 不接地流体的电气连接
当被测流体接地时,电磁流量计表体与工艺管道应良好地连接并接地,如图5所示。
图5 接地流体的电气连接
同类文章排行
- 电磁流量计工作原理(智能电磁流量计怎么调),电磁式流量计原理
- 电磁流量计安装(电磁流量计安装直管段要求),电磁流量计安装图
- 电磁流量计(电磁流量计接线端子说明),电磁流量计安装要求
- 电磁流量计涡街流量计(涡街流量计和电磁流量计怎么选取),电磁流量计和涡街流量计哪个贵
- 小流量电磁流量计(电磁流量计流量变小的原因),电磁流量计流量范围
- 电磁流量计校验(电磁流量计校准方法),电磁流量计校验周期
- 电磁流量计校验(电磁流量计校准方法),电磁流量计校验周期
- 电磁流量计接线图(科隆电磁流量计接线图),电磁流量计安装图
- 电磁流量计(电磁流量计型号表示),电磁流量计安装要求
- 电磁流量计安装(电磁流量计安装要求图解)
最新资讯文章
- 电磁流量计工作原理(智能电磁流量计怎么调),电磁式流量计原理
- 电磁流量计安装(电磁流量计安装直管段要求),电磁流量计安装图
- 电磁流量计(电磁流量计接线端子说明),电磁流量计安装要求
- 电磁流量计涡街流量计(涡街流量计和电磁流量计怎么选取),电磁流量计和涡街流量计哪个贵
- 小流量电磁流量计(电磁流量计流量变小的原因),电磁流量计流量范围
- 电磁流量计校验(电磁流量计校准方法),电磁流量计校验周期
- 电磁流量计校验(电磁流量计校准方法),电磁流量计校验周期
- 电磁流量计接线图(科隆电磁流量计接线图),电磁流量计安装图
- 电磁流量计(电磁流量计型号表示),电磁流量计安装要求
- 电磁流量计安装(电磁流量计安装要求图解)







首页
电话
QQ
联系